一、鍋爐的煙氣流程為:高溫再生煙氣(約
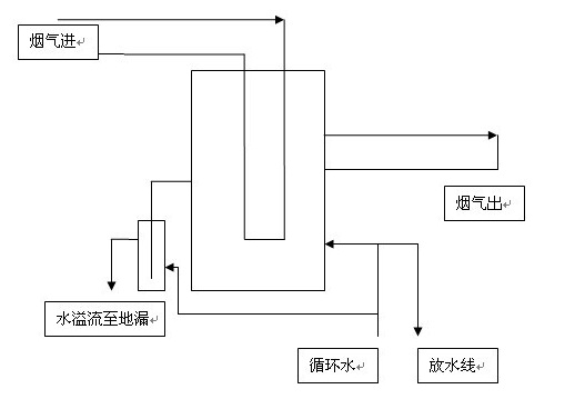
二、水封罐的結構:


三、水封罐工作原理:
其工作原理是:煙氣經過煙道進入水封罐內筒,經過內筒折反后流經內外夾套后流出,水封罐隔斷煙氣主要依靠的是內外筒間的水的靜壓力,需要截斷煙氣時,從下部進入循環水,隨著液面的上升,內筒的水在一定壓力煙氣的壓縮下,液面比外筒的液面低,當內筒與外筒的液面差產生的壓差大于煙氣壓力時,煙氣即被隔斷了。
1、在正常生產時大水封是沒有水的,為了防止煙氣泄漏,投用小水封封住煙氣,相當于一個閥門,也可用閥門代替。
2、當鍋爐需要檢修或停運時,才起用大水封罐,進入循環水阻隔煙氣。